STMicroelectronics VIPER222 Hochspannungswandler
Die STMicroelectronics VIPER222 Hochspannungswandler kombinieren einen robusten 730-V-Leistungs-MOSFET mit einer PWM-Steuerung. Die VIPER222 Wandler integrieren das Hochspannungs-Einschalten und die Strommessschaltung, wodurch der Einsatz von zusätzlichen Komponenten in der BOM vermieden wird. Der Frequenzjitter verteilt die EMI und ermöglicht die Verwendung eines kleinen Filters. Die Burst-Mode-Technologie ermöglicht einen sehr geringen Eingangsstromverbrauch bei geringer Last.Merkmale
- Avalanche-beständiger Leistungs-MOSFET mit 730 V
- PWM-Controller
- Referenzspannung von 1,2 V
- Frequenzjitter
- 40 mW Nulllast-Eingangsleistung bei 230 VAC
- Kurzschluss-Sicherung
- Thermische Abschaltung
Applikationen
- Hilfs-SNT für:
- Haushaltsgeräte
- Unterhaltungselektronik
- Industrie
- Beleuchtung
Videos
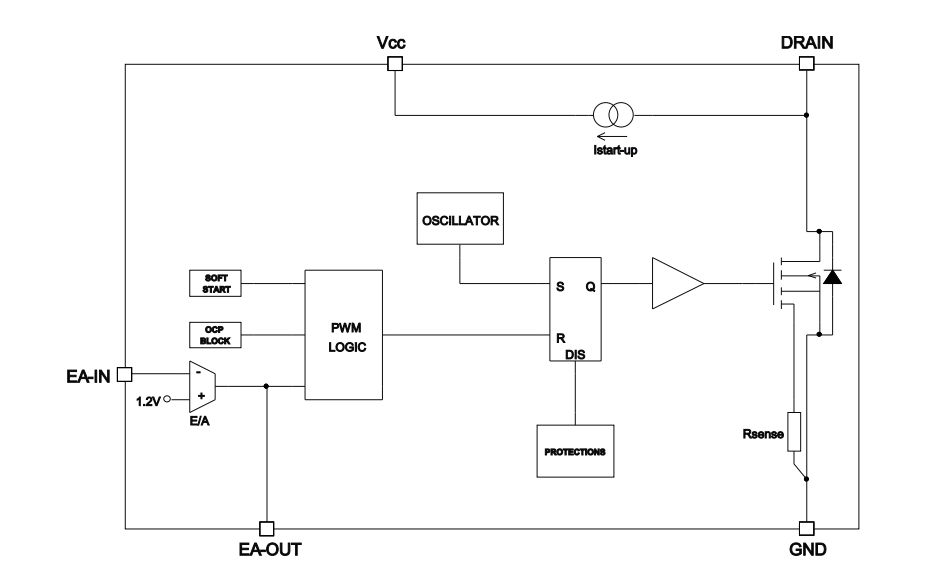
Blockdiagramm
Veröffentlichungsdatum: 2020-02-13
| Aktualisiert: 2025-01-13
