STMicroelectronics STR485 RS-485-Leitungstransceiver
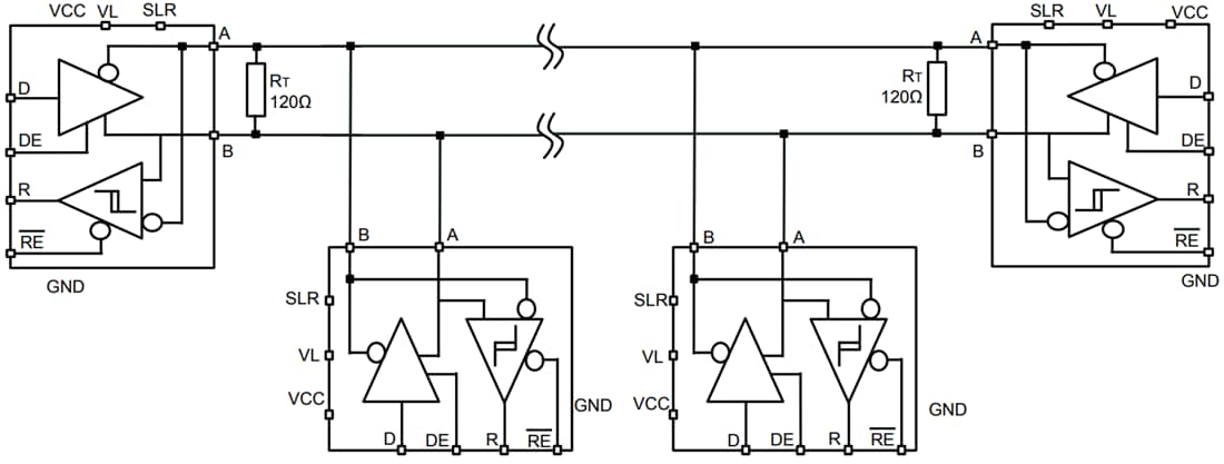
Der STMicroelectronics STR485 RS-485-Leitungstransceiver ist ein stromsparender Differential-Leitungstransceiver für Datentransmissions-Standard-RS-485-Applikationen im Halpduplex-Modus. Daten- und Freigabesignale sind mit 1,8 V oder 3,3 V Versorgungen kompatibel. Über den SLR-Pin sind zwei Geschwindigkeiten bis zu 20 MBit/s oder eine langsame Datenrate für ein erweitertes Kabel bis zu 250 kBit/s wählbar. Eine zu hohe Verlustleistung, die von der Busüberlastung oder Störungen verursacht wird, wird mit einer thermischen Abschaltung, welche die Treiberausgänge in einen hochohmigen Zustand zwingt, verhindert. Der Empfänger verfügt über eine Ausfallschutzfunktion, die für einen hohen Ausgangszustand sorgt, wenn die Eingänge offen gelassen, kurzgeschlossen werden oder sich im Leerlauf befinden.Merkmale
- Halbduplex-RS-485-Transceiver
- Versorgung für Daten- und Freigabesignale: 1,65 V bis 3,6 V
- Versorgung für Bus-Versorgung: 3 V bis 3,6 V
- Hochgeschwindigkeit: bis zu einer Datenrate von 20 MBit/s
- Niedrige Geschwindigkeit über den SLR-Pin ausgewählt: 250 kBit/s
- Bis zu 256 Transceiver auf dem Bus
- Ausfallsicherer Empfänger (Bus geöffnet, Leerlauf und kurzgeschlossen)
- Übertemperaturschutz
- Niedriger Ruhestrom im Abschaltmodus
- Erweiterter Temperaturbereich: -40 °C bis +105 °C
- Im Industriestandard-DFN10-Gehäuse verfügbar
- Bus-Pin-Schutz über
- ±4 kV HBM-Schutz
- ±8 kV IEC61000-4-2 Kontaktentladung
- ±16 kV IEC 61000-4-2 Luftentladung
- Mit IEC61000-4-4 konform für Störfestigkeit gegen schnelle transiente Störgrößen/Burst der Klasse B
Applikationen
- Standard RS‑485, half‑duplex data transmission
- Low-voltage, low-power logic interfaces
- Multi-node Bus architectures
- Dual-speed operation
- Industrial and harsh environment use
- Fail-safe receiver functionality
- Compact PCB integration
Videos
Typische Applikation
Veröffentlichungsdatum: 2018-11-08
| Aktualisiert: 2025-10-23
